本文主要想要解決以下問題:
1. Body 和 Comfort 域的功能架構設計
2. Body 和 Comfort 域中各個功能的設計思路
3. Body 和 Comfort 域各功能模塊間的接口設計
4. Body 和 Comfort 域與其他域的接口設計
架構設計
總體架構
Body 和 Comfort 領域的總體功能架構設計,如下圖所示:
從圖中可以看出,Body 和 Comfort 領域主要包含下列幾個子系統:
防盜報警系統(ATWS) 實現汽車的防盜報警功能,根據門窗、車身傾斜和內部掃描傳感器等狀態判斷是否存在未授權入侵,在發生入侵時發出聲光警報。
車門鎖系統(Central Locking) 集中控制車門的上鎖、開鎖功能,接收來自駕駛員、鑰匙、無鑰匙進入系統等的上鎖/開鎖請求,并控制每個車門的鎖止狀態。
車外燈系統(Exterior Lights) 控制車輛所有外部燈具,包含大燈、剎車燈、轉向燈、霧燈等。具備自動調光、自動遠近光切換等智能功能。
車內燈系統(Interior Lights) 控制各類車內燈光,如座艙燈、座椅燈、門框燈等。可以根據車門狀態、光線傳感器自動開啟和關閉。
雨刷系統(Wiper & Washer) 控制前后擋風玻璃的雨刷和洗滌功能。具備根據雨量自動調節刮水頻率的智能模式。
除霜系統(Defrost Control) 管理車窗除霜功能,根據內外溫度和濕度自動開啟。
后視鏡系統(Mirror Adjustment) 控制內外后視鏡的自動調節,存儲多個駕駛員配置。
座椅系統(Seat Adjustment) 控制各個座椅的調節,包括高度、前后位置、角度等。同時可存儲多個個性化配置。
座椅溫控系統(Seat Climatization) 控制座椅的加熱和制冷功能,可以對不同座椅單獨控制。
天窗系統(Sunroof/Convertible control) 開啟和關閉車頂天窗或者軟篷 convertible 頂篷。
喇叭系統(Horn control) 控制汽車的喇叭鳴叫功能。
小部件系統(Keypad) 小控件和鑰匙盤的控制,如手套箱開關等。
配電系統(Terminal clamp control) 管理點火開關、發動機啟停功能。
能見度子系統(Visibility subsystem) 通過雨刷、空調除霜等提高車內能見度。
聲音報警子系統(Acoustic warnings) 提供防盜警報等聲音提示。
舒適度子系統(Comfort subsystem) 通過燈光、座椅調節等提升乘坐舒適度。
無鑰匙功能(Remote Keyless Entry) 使車門可以通過遙控鑰匙無鑰匙開鎖。
每個子系統包含多個功能組件,這些組件圍繞具體的傳感器、執行器展開,實現對汽車鎖止、照明、舒適性、聲音信號等方面的智能控制。
接口設計
各個功能組件之間的接口設計如下:
傳感器接口
傳感器接口用于采集駕駛員請求、車輛狀態、環境信息等。例如:
-
SwtLiAut:自動大燈開關狀態
-
SwtIndcr:轉向燈開關狀態
-
RainSenReq:雨量傳感器請求
-
DoorHndl:車門門把手狀態
需要注意的是,傳感器數據類型需要規范,需明確定義傳感器接口的物理含義、數據格式、傳輸特性等,為組件之間的數據交換提供保障。
執行器接口
執行器接口用于下發控制指令。例如:
-
WipgCmd:前雨刷動作控制
-
NozHeatrCmd:噴嘴加熱控制
-
SeatAxisPosn:座椅電機軸位置
執行器接口規定了控制命令的格式和語義,使操作行為標準化,便于替換使用不同的執行設備。
狀態接口
狀態接口用于反饋執行器的當前狀態。例如:
-
WiprSts:雨刷狀態
-
NozHeatrSts:噴嘴加熱狀態
-
SeatMoveSts:座椅移動狀態
狀態接口也進行了標準化,使控制器可以獲得執行器的準確反饋。
內部組件接口
同一個組件內,子組件之間也定義了接口約定。例如雨刷系統中,
- RainSenReq:RainSensor -> AutoWipingEvaluator
- WipgAutReq:AutoWipingEvaluator -> WiperWasherManager
這保證了同一組件內部的交互格式統一。
跨域接口
部分接口跨域使用。例如:
-
VehSpd:車速信息,從底盤域提供給車外燈系統
-
OperMod:操作模式,從底盤域提供給多系統
跨域接口有助于不同子系統之間的協同。
汽車是一個復雜的系統,不同功能之間存在諸多交互,這需要定義清晰的接口約定進行數據傳遞和通信。本文中描述的接口設計保證了各組件能獲取必要的輸入數據,并向其他組件提供控制輸出。
雨刷系統設計
雨刷系統接收駕駛員請求,感知環境信息,控制車輛雨刷和洗滌功能。
組件設計
雨刷系統主要包含下列組件:
Rain Sensing
-
RainSensor:基本雨量檢測組件,使用雨量傳感器采集雨水信息,輸出雨量數據。
-
AutoWipingEvaluator:自動刮水計算組件,使用 RainSensor 的雨量數據,結合環境參數(溫度、光照等)計算自動刮水請求,輸出自動刮水請求控制信號。
WasherFluidTank
洗滌液液位傳感器組件,通過液位傳感器探測洗滌液剩余量,可跟前后兩個洗滌液箱連接,輸出液位狀態信號。
EnableDisableWiperWasher
系統啟用管理組件,根據車輛當前狀態(發動機狀態、車速等)決定整個雨刷系統是否需要啟用,輸出系統啟用信號。
WiperWasherManager
核心控制組件,收集所有雨刷相關請求,根據優先級和邏輯判斷最終雨刷動作,向 Wiper 和 Washer 組件發送控制指令
設計思路
1) 剝離基本環境感知和算法計算到 RainSensing 組件中,使控制邏輯更清晰。
2) 每個執行器使用單獨組件表示,如 Washer、Wiper 和 NozzleHeater,便于具體設備的變更和擴展。
3) 通過 EnableDisableWiperWasher 管理整體系統的啟用/禁用。
4) WiperWasherManager 負責整體控制邏輯。
5) 不同的傳感器通過獨立接口與系統連接,標準化傳感器接入。
該設計使雨刷系統功能模塊化,具有良好的內聚一致性,也方便新增不同種類的洗滌和刮水設備。模塊間接口簡潔清晰有利于維護。
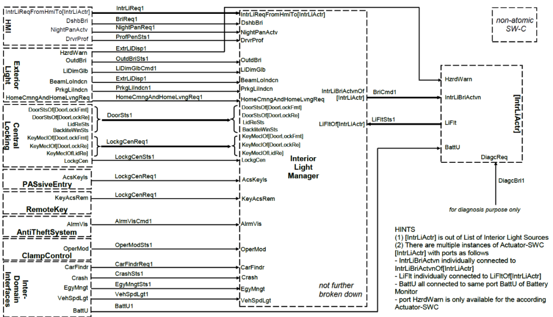
車內燈系統
車內燈系統控制車內燈的功能,如下圖所示。
組件設計
InteriorLightManager 核心控制組件,實現選擇和協調邏輯。
InteriorLightSensor 包含手動開關,檢測使用請求。
ExteriorLight 提供外部亮度信息。
CentralLocking 提供車門鎖狀態。
LightSourceActuator 表示各個車內燈的執行器。
BatteryMonitor 提供電池電壓信息。
設計思路
1) 使用 InteriorLightManager 作為集中式控制器,降低復雜度。
2) InteriorLightSensor 抽象各種使用請求傳感器。
3) 從 ExteriorLight 和 CentralLocking 獲得相關狀態輸入。
4) LightSourceActuator 提供對燈具的訪問接口。
5) BatteryMonitor 提供電量狀態。
該設計使用合理的分層和分解,使復雜的狀態邏輯集中在 InteriorLightManager 中,其他組件功能明確且聚焦,有利于系統的演進。
車門鎖系統
車門鎖系統接收駕駛員請求、環境信息,控制車門的鎖止、開鎖。
組件設計
-
CentralLockingMaster:核心控制組件,實現鎖止邏輯
-
HMI:包含鎖車按鈕等傳感器,檢測駕駛員請求
-
DoorLock:控制每個車門的鎖止,提供車門狀態
-
KeyPadManager:車門鑰匙盤請求控制組件
-
GloveBox/TankFlap:手套箱/油箱鎖止控制
-
Intra-Domain:提供車內其他系統狀態信息
-
ProfileManager:協調鑰匙、無鑰匙進入等個性化信息
設計思路
1) 使用 CentralLockingMaster 作為核心控制組件,在其中集中實現鎖止管理邏輯,降低復雜度。
2) 為每個車門單獨設置 DoorLock 子組件,實現對不同車門的細粒度控制。并為這些組件定義標準化接口 individual signals per seat,明確數據交互方式。
3) 使用 KeyPadManager 統一管理來自車門鑰匙盤的請求信息。
4) 細分不同種類的傳感器信息,如門鎖、鑰匙狀態等,為每個傳感器建立標準化接口,以獲得各類所需輸入數據。
5) 使用 ProfileManager 協調多個個性化信息源,如遠程鑰匙、無鑰匙等,生成當前駕駛員配置 ID。
6) 跨域接口提供車速、工作模式等信息,保證鎖止控制邏輯可以利用更多車態數據。
7) 保持接口標準化,使得組件間數據交互格式一致,有利于復用。
通過這樣的模塊化、解耦和標準化的設計,可以使汽車鎖止系統具備靈活性和可擴展性,同時也便于供應商間的接口統一。
防盜報警系統
防盜報警系統能在未經授權的情況下發出聲光報警。
組件設計
-
AlarmManager:核心報警管理組件
-
SensorAdapter:傳感器適配組件
-
AcousticDevice:喇叭執行器
-
InteriorLights:車內燈執行器
-
ExternalLights:車外燈執行器
汽車防盜需要連接許多傳感器,這些傳感器種類繁多,接口不盡相同。可以使用 SensorAdapter 作為適配層,與不同類型的傳感器通信,向 AlarmManager 提供統一格式的傳感器數據。
AlarmManager 無需了解各傳感器的具體接口細節,就可以通過統一的 SensorAdapter 接收所需的傳感器數據,大大降低了復雜度。
SensorAdapter 組件對連接的傳感器進行數據轉換和適配,傳感器可以方便地拔插替換,AlarmManager 的主要邏輯不受影響。
該設計提高了防盜報警系統的靈活性、可擴展性和可維護性。同時也實現了應用層和傳感層的分離。
其他系統
除了上述系統的軟件組件設計外,車身舒適域還包括以下系統:
后視鏡系統 控制汽車外部或內部后視鏡的手動或自動調節
喇叭系統 用于警告其他汽車、行人或提供汽車狀態相關的信息
除霜系統 感知外圍環境并控制汽車除霜控制的行為
端子夾系統 控制電源和驅動運動電源的模式變化
防盜器 防止車輛發動機啟動,當檢測到未經授權的引擎啟動時,防盜器會產生視覺和聲音報警
座椅調節
調節座椅溫度,包括座椅加熱和冷卻。
PKE 遠程鎖定 用于遠程鎖定或解鎖汽車訪問的系統
敞篷控制 代表打開或關閉敞篷車車頂的功能
注意事項
范圍
沒有考慮定時要求
沒有考慮變體處理
沒有考慮安全性通信機制
設計
核心控制邏輯應集中在 Manager 組件中,提高內聚性
應使用適配器組件連接不同類型、格式的外部信息源
每個執行器應使用單獨的組件表示,便于精細控制
傳感器類型應細分,提供專門的接口訪問每類傳感器
個性化信息統一管理,提供個性化配置
保持接口標準化,提高復用性和可擴展性
缺陷
缺少個性化參數和接口
缺少診斷編碼和接口
沒有詳細分解傳感器和執行器組件
未標準自適應前照燈系統
沒有考慮生命周期依賴模式,如運輸模式下的告警反饋
轉自汽車電子與軟件


